PQ2620高頻變壓器中輔助繞組的作用
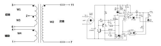
高頻變壓器一般由初級繞組、次級繞組 、輔助繞組,偏壓繞組,屏蔽繞組等組成。初級繞組也叫一次繞組,是變壓器主要的繞組,每個變壓器只有一個,位于電源則,是變壓器能量的源泉,是接受電能的。
次級繞組是負荷則,是輸出電壓的,用來帶負載的。
輔助繞組,顧名思義是為主繞組的電路服務的,在電路中起輔助的作用。輔助繞組并不是每個變壓器都有的,他的主要作用是提供變壓器保護用的電壓源及反饋信號,是作為輔助電源給初級,芯片等器件能夠正常工作供電的繞組。
輔助繞組在初級,和輸出次級是同向的,當輸入電壓增加,次級輸出電壓增加,輔助繞組輸出電壓也增加,當增加量比啟動電路后的內部電源高的時候,就會抬升內部電源,同時關斷高壓啟動部分的供電效果。當輸入電壓降低,次級輸出電壓降低,輔助繞組輸出電壓也同時降低,就會降低內部電源,同時打開高壓啟動部分的供電效果。輔助繞組就是這樣通過調節電路來保持內部電源的穩定。
在開關電源電路中,當次級繞組輸出過載時,因電流過大使初級線圈承載能力不足導致次級電壓將降低,輔助繞組的輸出電壓也就隨著降低,若低到一定程度以下,將使振蕩電路停振,從而保護開關管不因過載燒毀,以此來保護開關管安全,這是所有開關電源都應用的保護方式。
中山市三芯電子有限公司高頻變壓器生產定制。產品型號豐富,廠家直銷讓利,高性價比.可為客戶定制各種規格型號的高頻變壓器。
全國定制熱線:0760-22286311
PQ5050高頻變壓器
EE22高頻變壓器
EEL16高頻變壓器
EE13單邊加寬高頻變壓器